小功率電源變換器電路
關鍵字:電源

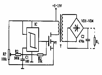
本電路可以用于電源的變換,調節電位器RP可以控制輸出方波的占空比。電路如圖所示。由集成塊IC,場效應管VT和阻容元件等構成。
集成塊IC是施密特觸發器,與阻容元件組成多諧振蕩器,輸出200kHz的方波脈沖信號,去驅動場效應管VT。VT管導通時,電源先將一部分能量通過變壓器變換至次級,輸送給負載RL。場效應管VT關斷后,還有一部分存儲在磁場中的能量也變換至變壓器的次級,繼續供給負載。電源電源低于15V時效率降低。
相關閱讀:
- ...2011/11/11 10:37·小功率三相變頻電源的設計
- ...2011/09/19 14:49·光伏系統用中小功率逆變電源現狀與發展分析
- ...· Efinix® 全力驅動AI邊緣計算,成功推出Trion™ T20 FPGA樣品, 同時將產品擴展到二十萬邏輯單元的T200 FPGA
- ...· 英飛凌亮相進博會,引領智慧新生活
- ...· 三電產品開發及測試研討會北汽新能源專場成功舉行
- ...· Manz亞智科技跨入半導體領域 為面板級扇出型封裝提供化學濕制程、涂布及激光應用等生產設備解決方案
- ...· 中電瑞華BITRODE動力電池測試系統順利交付北汽新能源
- ...· 中電瑞華FTF系列電池測試系統中標北京新能源汽車股份有限公司
- ...· 中電瑞華大功率高壓能源反饋式負載系統成功交付中電熊貓
- ...· 中電瑞華國際在電動汽車及關鍵部件測評研討會上演繹先進測評技術
產品快訊更多








